
Podstawowe zasady bezpieczeństwa w budowie układów hydraulicznych
Budowę układu hydraulicznego, charakteryzuje zwłaszcza jego struktura, użyte do budowy podzespoły i ich wzajemne połączenia. Zasady tworzenia schematów układów hydraulicznych i ich oznakowania są przedstawione w normach PN-ISO 1219-1 i PN-ISO 1219-2. W zależności od potrzeb można tworzyć układy hydrauliczne o bardzo różnej budowie, jednak można wyróżnić pewne wspólne, uniwersalne cechy każdego układu hydraulicznego, w którym można wyróżnić 3 obszary (grupy elementów), związane z:
- dostarczaniem i obiegiem w układzie płynu hydraulicznego o odpowiednich parametrach (czystości, ciśnienia, temperatury);
- realizacją funkcji sterowania ruchem elementów wykonawczych;
- napędem ruchu elementów wykonawczych.
Na rys. 1. przedstawiono przykład takiego schematu hydraulicznego, wraz ze wskazaniem, w których obszarach mogą być stosowane odpowiednie środki w celu podniesienia bezpieczeństwa i jakie to środki.

Rys. 1. Ogólny schemat układu hydraulicznego
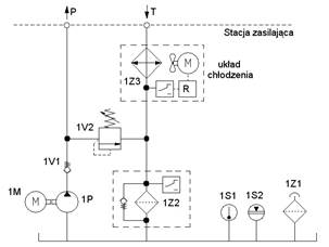
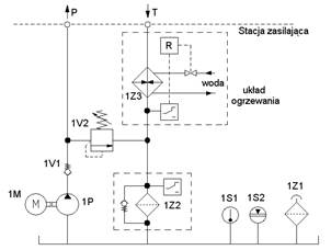
Na samym dole schematu znajdują się podzespoły związane z układem zasilania, czyli silnik 1M, pompa 1P oraz elementy monitorujące właściwości oleju hydraulicznego. Podzespoły 1Z1, 1S1 i 1S2 pokazane na rys. 1 są obecnie w większości układów hydraulicznych i pełnią ważną rolę, szczególnie dla celu określenia parametrów pracy oleju hydraulicznego i w konsekwencji dla niezawodności funkcjonowania zaworów. Umieszczony na zbiorniku filtr powietrza 1Z1 zapobiega dostawaniu się do wnętrza zbiornika zanieczyszczeń z otaczającej atmosfery a jednocześnie umożliwia wymianę powietrza i regulację ciśnienia wewnątrz zbiornika. Wskaźnik poziomu cieczy w zbiorniku 1S2 monitoruje czy poziom cieczy pozostaje w wyznaczonym i ograniczonym zakresie. Wskaźnik temperatury 1S1 kontroluje czy temperatura oleju nie przekracza założonych wartości skrajnych i tym samym ogranicza zmiany lepkości oleju hydraulicznego. Jeśli jest konieczne zastosowanie w układzie ogrzewania i/lub chłodzenia (rys. 2) to układy takie muszą być zaopatrzone w regulator temperatury R, pracujący w zamkniętej pętli regulacji temperatury.


Rys. 2. Układy: chłodzenia powietrznego (a) oraz ogrzewania przy pomocy wody (b)
Do układu zasilania należą również podzespoły ograniczenia ciśnienia w układzie (1V2) oraz dla filtracji oleju hydraulicznego (1Z2). Wszystkie te elementy układu zasilania mogą być rozważane w kontekście bezpieczeństwa przy spełnianiu przez te elementy podstawowych i wypróbowanych zasady bezpieczeństwa zgodnie z normą PN-EN ISO 13849:2.
Jako obszar najbardziej związany z bezpieczeństwem układu sterowania jest jednakże obszar zaworów sterujących i to on powinien być szczególnie rozpatrywany. To właśnie w tym obszarze znajdują się elementy, które sterują napędem hydraulicznym 1A, który generuje ruchy niebezpieczne. Od struktury układu sterowania i niezawodności zastosowanych podzespołów zależeć będzie poziom zapewnienia bezpieczeństwa. Wymagana funkcja bezpieczeństwa może być osiągnięta przez układ logiki z wykorzystaniem odpowiednich typów zaworów i ich odpowiednim połączeniem, jak również w niektórych przypadkach przez użycie dodatkowego mechanicznego rozwiązania, takiego jak hamulec albo uchwyt, który w sposób niezależny od pracy układu hydraulicznego uniemożliwi w sposób mechaniczny ruch, który może stwarzać zagrożenie.
W układach sterowania hydraulicznego stosowane są przede wszystkim główne funkcje bezpieczeństwa, tj. najczęściej - zatrzymanie i blokowanie niebezpiecznego ruchu, oraz czasami - odwrócenie kierunku ruchu. Oprócz funkcji głównych, spotykane są też funkcje pomocnicze, które mogą być zaimplementowane do układu hydraulicznego przy okazji realizacji funkcji głównych, takie jak funkcja regulacji prędkości ruchu elementów wykonawczych (siłowników hydraulicznych) a także funkcja stabilizacji siły (ciśnienia) docisku.